場效應晶體管或FET是晶體管,其中輸出電流由電場控制。FET有時被稱為單極晶體管,因為它涉及單載波型操作。FET晶體管的基本類型與BJT 晶體管基礎完全不同。FET是三端子半導體器件,具有源極,漏極和柵極端子。

場效應晶體管
電荷載流子是電子或空穴,它們通過有源溝道從源極流到漏極。從源極到漏極的這種電子流由施加在柵極和源極端子上的電壓控制。
FET晶體管的類型
FET有兩種類型--JFET或MOSFET。
結FET

結型FET
結FET晶體管是一種場效應晶體管,可用作電控開關。電能流過源極與漏極端子之間的有源溝道。通過向柵極端子施加反向偏壓,溝道變形,從而完全切斷電流。
結FET晶體管有兩種極性:
N-溝道JFET

N溝道JFET
N溝道JFET由n型棒構成,在其兩側摻雜有兩個p型層。電子通道構成器件的N通道。在N溝道器件的兩端形成兩個歐姆接觸,它們連接在一起形成柵極端子。
源極和漏極端子取自棒的另外兩側。源極和漏極端子之間的電位差稱為Vdd,源極和柵極端子之間的電位差稱為Vgs。電荷流動是由于電子從源極到漏極的流動。
每當在漏極和源極端子上施加正電壓時,電子從源極“S”流到漏極“D”端子,而傳統的漏極電流Id流過漏極到源極。當電流流過器件時,它處于導通狀態。
當負極性電壓施加到柵極端子時,在溝道中產生耗盡區。溝道寬度減小,因此增加了源極和漏極之間的溝道電阻。由于柵極源極結是反向偏置的,并且器件中沒有電流流動,因此它處于關閉狀態。
因此,基本上如果在柵極端子處施加的電壓增加,則較少量的電流將從源極流到漏極。
N溝道JFET具有比P溝道JFET更大的導電性。因此,與P溝道JFET相比,N溝道JFET是更有效的導體。
P溝道JFET
trzvp2106P溝道JFET由P型棒構成,在其兩側摻雜n型層。通過在兩側連接歐姆接觸來形成柵極端子。與N溝道JFET一樣,源極和漏極端子取自棒的另外兩側。在源極和漏極端子之間形成由作為電荷載流子的空穴組成的AP型溝道。


P溝道JFET棒
施加到漏極和源極端子的負電壓確保從源極到漏極端子的電流流動,并且器件在歐姆區域中操作。施加到柵極端子的正電壓確保了溝道寬度的減小,從而增加了溝道電阻。更正的是柵極電壓; 流過設備的電流越少。
p溝道結型FET晶體管的特性
下面給出p溝道結型場效應晶體管的特性曲線和晶體管的不同工作模式。


p溝道結FET晶體管的特性
截止區域:當施加到柵極端子的電壓足夠正以使溝道寬度最小時,沒有電流流動。這導致設備處于切斷區域。
歐姆區:流過器件的電流與施加的電壓成線性比例,直到達到擊穿電壓。在該區域中,晶體管顯示出對電流的一些阻力。
飽和區:當漏源電壓達到一個值,使得流過器件的電流隨漏源電壓恒定并且僅隨柵源電壓變化,該器件稱為飽和區。
擊穿區域:當漏極源極電壓達到導致耗盡區域擊穿的值,導致漏極電流突然增加時,該器件被稱為擊穿區域。當柵極源極電壓更正時,對于較低的漏極源電壓值,可以提前達到該擊穿區域。
MOSFET晶體管

MOSFET晶體管
MOSFET晶體管顧名思義是p型(n型)半導體棒(具有擴散到其中的兩個重摻雜n型區域),其表面上沉積有金屬氧化物層,并且從該層取出空穴以形成源極和漏極端子。在氧化物層上沉積金屬層以形成柵極端子。場效應晶體管的基本應用之一是使用MOS晶體管作為開關。
這種類型的FET晶體管具有三個端子,即源極,漏極和柵極。施加到柵極端子的電壓控制從源極到漏極的電流流動。金屬氧化物絕緣層的存在導致器件具有高輸入阻抗。
基于工作模式的MOSFET晶體管類型
MOSFET晶體管是最常用的場效應晶體管類型。MOSFET工作以兩種模式實現,基于哪種MOSFET晶體管被分類。增強模式下的MOSFET工作包括逐漸形成溝道,而在耗盡型MOSFET中,它由已經擴散的溝道組成。MOSFET的高級應用是CMOS。
增強型MOSFET晶體管
當負電壓施加到MOSFET的柵極端子時,帶正電荷的載流子或空穴在氧化物層附近更多地累積。從源極到漏極端子形成溝道。

增強型MOSFET晶體管
隨著電壓變得更負,溝道寬度增加并且電流從源極流到漏極端子。因此,隨著施加的柵極電壓的電流“增強”,該器件被稱為增強型MOSFET。
耗盡型MOSFET晶體管
耗盡型MOSFET由在漏極 - 源極端子之間擴散的溝道組成。在沒有任何柵極電壓的情況下,由于溝道,電流從源極流向漏極。

耗盡型MOSFET晶體管
當該柵極電壓為負時,正電荷在溝道中累積。
這導致通道中的耗盡區域或不動電荷區域并阻礙電流的流動。因此,當耗盡區的形成影響電流時,該器件稱為耗盡型MOSFET。
涉及MOSFET作為開關的應用
控制BLDC電機的速度
MOSFET可用作開關以操作DC電機。這里使用晶體管來觸發MOSFET。來自微控制器的PWM信號用于接通或斷開晶體管。


控制BLDC電機的速度
來自微控制器引腳的邏輯低電平信號導致OPTO耦合器工作,在其輸出端產生高邏輯信號。PNP晶體管截止,因此MOSFET被觸發并接通。漏極和源極端子短路,電流流向電動機繞組,使其開始旋轉。PWM信號確保電機的速度控制。
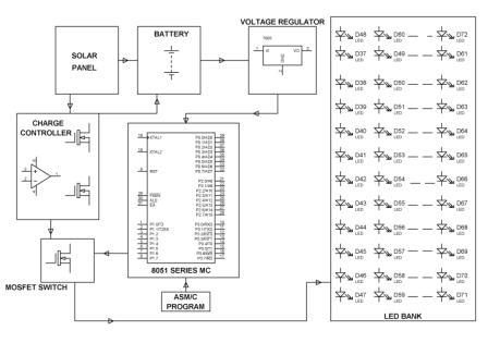
驅動一系列LED:


驅動一系列LED
作為開關的MOSFET操作涉及應用控制LED陣列的強度。這里,由來自外部源(如微控制器)的信號驅動的晶體管用于驅動MOSFET。當晶體管關斷時,MOSFET獲得電源并接通,從而為LED陣列提供適當的偏置。
使用MOSFET開關燈:

使用MOSFET開關燈
MOSFET可用作開關來控制燈的開關。此外,MOSFET也使用晶體管開關觸發。來自外部源(如微控制器)的PWM信號用于控制晶體管的導通,因此MOSFET接通或斷開,從而控制燈的開關。
烜芯微專業制造二極管,三極管,MOS管,橋堆等20年,工廠直銷省20%,1500家電路電器生產企業選用,專業的工程師幫您穩定好每一批產品,如果您有遇到什么需要幫助解決的,可以點擊右邊的工程師,或者點擊銷售經理給您精準的報價以及產品介紹
烜芯微專業制造二極管,三極管,MOS管,橋堆等20年,工廠直銷省20%,1500家電路電器生產企業選用,專業的工程師幫您穩定好每一批產品,如果您有遇到什么需要幫助解決的,可以點擊右邊的工程師,或者點擊銷售經理給您精準的報價以及產品介紹

