LED 恒流驅動電源是把電源供應轉換為特定的電壓電流以驅動 LED 發光的電壓轉換器,通常情況下 LED 驅動電源的輸入包括:高壓工頻交流(即市電)、低壓直流、高壓直流、低壓高頻交流(如電子變壓器的輸出)等。而 LED 驅動電源的輸出則大多數為可隨 LED 正向壓降值變化而改變電壓的恒定電流源。
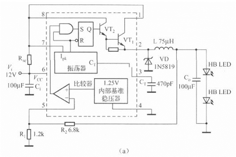
12v LED 恒流驅動電路圖(一)
要設計這款電路,首先要確定 12V 蓄電池最多能驅動多少個串聯的 HBLED,需要在最不利的條件下能夠正常工作為設計依據。其最不利的條件是:每只 HBLED 正向電壓 4V、蓄電池的最低電壓 10V、MC34063 最大占空比為 5/6,在這種條件下,蓄電池通過 MC34063 的功率變換和電流控制后的最高輸出電壓為


很顯然這個電壓可以滿足兩只 HBLED 串聯式的工作電壓,也就是說用 12V 蓄電池在最低電源電壓時通過 MC34063 的控制仍可以驅動兩只 HBLED。
根據 HBLED 的特性以及 12V 電源電壓、2 只 HBLED 串聯,電路確定為降壓型電路拓撲,控制方式選擇峰值電流型控制和最大電壓限制。用 MC34063 構成的 HBLED 驅動電路如下圖所示。
電路由 MC34063、電流檢測電阻 Rse、輸入旁路電容器 Ci、續流二極管 VD、電感 L、輸出濾波電容器 C。、輸出電壓檢測電阻 R1 和 R2 以及被驅動的 HBLED 構成。其中,MC34063 與 VD、L、C。構成降壓型變換器。
在此電路中續流二極管應選擇肖特基二極管,可以選擇常見的 1N5819(1A/40V)或選擇額定電壓在 30V 以上、額定電流不低于 0.SA 的其他型號和封裝的肖特基二極管。


上圖電路中的輸入電容器選擇了 100μF/16V 的鋁電解電容器,一般來說能夠滿足要求。但是,從性能角度考慮,100μF/16V 鋁電解電容器的等效串聯電阻至少為 2Q,而 50kHz 頻率下的容抗僅為 31.8mΩ!容抗遠低于等效串聯電阻。這時的電源旁路效果將取決于電容器的等效串聯電阻,在 0.25A 交流電成分流過旁路電容器時,會在電源兩端產生約 0.SV 有效值電壓的交流成分,至少會產生 1V(峰一峰值電壓)的電壓波動。盡管這可以保證電路的正常工作,但使用起來還是感覺不那么舒服。如果用封裝為 1206、介質為 X5R 的 10μF/16V 陶瓷貼片電容器(零售價約 0.2 元),則其等效串聯電阻將低于 lOmΩ,對應的容抗為 0.318Q,總的阻抗低于 100μF,遠低于鋁電解電容器的電容值,輸入電源的電壓尖峰將得到有效地抑制,可以降低到用鋁電解電容器的 1/10。
輸出濾波電容器的選擇需要考慮輸出電流中的交流成分在輸出濾波電容器和 HBLED 之間如何分配的問題。如果負載是恒流源,則交流阻抗非常高,絕大多數的交流成分被分流到輸出濾波電容器中。如果是電阻性負載,由于輸出濾波電容器的阻抗肯定遠低于負載,因此負載上的交流成分電流也比較低或者會很低。
12v LED 恒流源驅動電路圖(二)
此電路首先要確定 24V 蓄電池最多能驅動多少個串聯的 HBLED,需要在最不利的條件下能夠正常工作為設計依據。其最不利的條件是,每只 HBLED 的正向電壓為 4V、蓄電池的最低電壓為 20V、MC34063 的最大占空比為 5/6 在這種條件下,蓄電池通過 MC34063 的功率變換和電流控制后的最高輸出電壓為


顯然,這個電壓可以滿足兩只 HBLED 串聯式的工作電壓。也就是說,用 24V 蓄電池在最低電源電壓時,通過 MC34063 的控制仍可以驅動 4 只 HBLED。
24V 蓄電池供電的 HBLED 驅動電路如下圖所示。


12v LED 恒流驅動電路圖(三)
LED 樓道燈的電路如下圖所示。電路由電容降壓電路、整流電路、LED 發光電路和光電控制電路等部分組成。
220V 交流電經電容 C1、R1 降壓限流后在 A、B 兩點的交流電壓約為 15V,由 VD1~VD4. 進行整流,在 C2 上得到約 14V 的直流電壓作為高亮度發光二極管 VD5~VD8 的工作電壓,發光二極管的工作電流約為 14mA。由于電容 C1 不消耗有功功率,泄放電阻消耗的功率可忽略不計,因此整個電路的功耗約為 15&TImes;0.014≈0-2(W)。


為了進一步節省電能和延長高亮度發光二極管的使用壽命,電路中加入了由光敏電阻 R2、電阻 R3 和三極管 VT1 等組成的光電控制電路,在夜晚光敏電阻 R2 的阻值可達 100K 以上,這時 C2 兩端的電壓經 R2、R3 分壓后提供給 VT1 基極的直流偏置電壓很小,VT1 截止,對發光二極管的工作沒有任何影響;白天時,由于光電效應的作用,R2 的阻值可減小到 1OK 以下,這時 VT1 導通并接近飽和,由于通過 C1 的電流最大只能達到 15mA,由于 VTl 的分流,C2 上的電壓可下降到 4V 以下。
12v LED 恒流驅動電路圖(四)
LM317 或者 MC33269 制作的大功率 LED 恒流驅動電路


驅動電流=1.25/3.6=0.35A,改變 3.6Ω電阻可以獲得不同的恒定電流。
輸入電壓必須大于“燈串電壓+3V”才能可靠工作,LM317 上要加散熱器。
烜芯微專業制造二極管,三極管,MOS管,橋堆等20年,工廠直銷省20%,4000家電路電器生產企業選用,專業的工程師幫您穩定好每一批產品,如果您有遇到什么需要幫助解決的,可以點擊右邊的工程師,或者點擊銷售經理給您精準的報價以及產品介紹
烜芯微專業制造二極管,三極管,MOS管,橋堆等20年,工廠直銷省20%,4000家電路電器生產企業選用,專業的工程師幫您穩定好每一批產品,如果您有遇到什么需要幫助解決的,可以點擊右邊的工程師,或者點擊銷售經理給您精準的報價以及產品介紹

